Purpose
The automatic glare prevention rearview mirror prevents the driver from being affected by light from vehicles at the rear.
Structural view

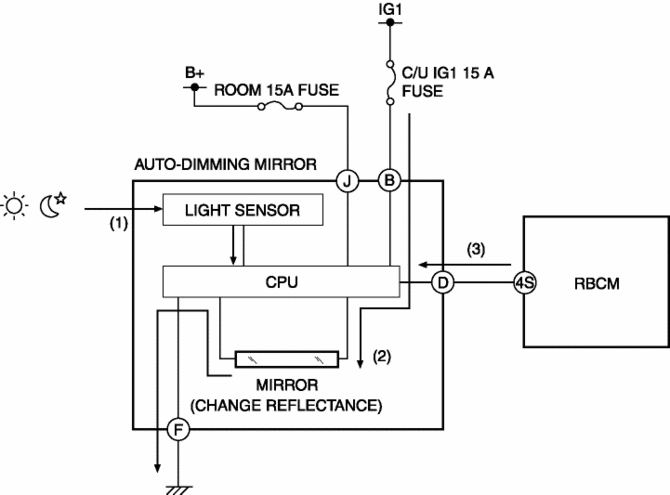
System wiring diagram

Function
The automatic glare prevention rearview mirror detects the level of the surrounding light and glare from vehicles at the rear using the light sensor.
The automatic glare prevention rearview mirror combines the level of the surrounding light and the glare from vehicles at the rear and changes the reflection rate of the mirror between 10% and 70%.
When the automatic glare prevention rearview mirror receives a reverse signal from the rear body control module (RBCM), the reflection rate of the mirror is fixed at 70% or more.
Operation
When the automatic glare prevention rearview mirror switch is turned on, the mirror switches to automatic glare prevention mode.
While in automatic glare prevention mode, the light sensor detects the level of surrounding light and the glare from vehicles at the rear.(1)
The automatic glare prevention rearview mirror changes the voltage applied to the mirror according to the level of the surrounding light and the glare from vehicles at the rear.(2)
The mirror changes the reflection rate between 10% and 70% according to the voltage that is applied.
However, if it receives a reverse signal from the rear body control module (RBCM) (3), the reflection rate of the mirror is fixed at 70% or more.

Fail-safe
Function not equipped
Mirrors
Auto Dimming Mirror InspectionSas Control Module Configuration (Using As Built Data) [Standard Deployment
Control System]
NOTE:
If the configuration is performed using As-Built data, the set value of the
personalization function is reset to the initial value (condition when shipped
from factory). Verify the set value with the customer and perform the personalization
function setting after performing th ...
St 001/12 Special Service Tool Shipment January 2013
APPLICABLE MODEL(S)/VINS
2014 Mazda6
2014 CX-5
DESCRIPTION/PRICING
In support of the new 2014 Mazda6 and the 2014 CX-5, Mazda will ship to all dealers
one (1) new Special Service Tool (SST). The SST will be shipped automatically by
Mazda’s tool vendor, SPX during January 2013.
The followi ...
Turbine/Input Shaft Speed Sensor, Output Shaft Speed Sensor [Fw6 A EL, Fw6 Ax
EL]
Purpose/Function
The turbine/input shaft speed sensor detects the rotation speed of the input
shaft (low clutch drum).
The output shaft speed sensor detects the rotation speed of the output shaft
(primary gear).
The turbine/input shaft speed sensor and output shaft speed ...